Download Inhoudsopgave Inhoud Print deze pagina

Schema Elektrische Aansluitingen - Daikin Altherma 3 R F Ehfh03S18Dj3V Uitgebreide Handleiding Voor De Installateur

Verberg thumbnails Zie ook voor Altherma 3 R F EHFH03S18DJ3V:
Inhoudsopgave
16
|
Technische gegevens

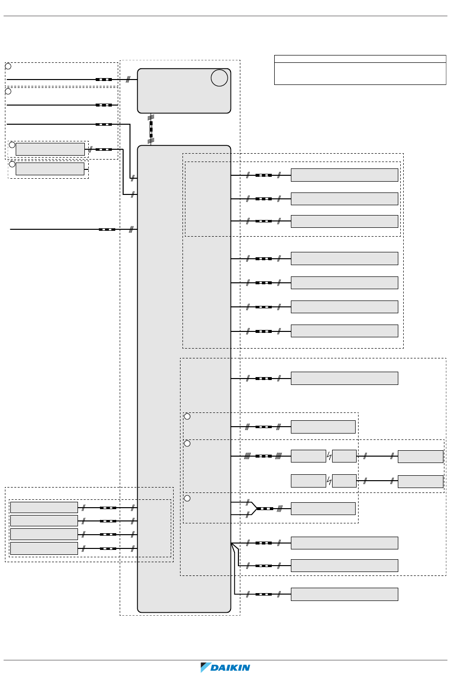
Schema elektrische aansluitingen

Raadpleeg de bedrading van de unit voor meer informatie.
VOEDING
Alleen voor installatie met normale voeding
1
Voeding van de unit:
230 V + aarding
1
Alleen voor installatie met elektrische voeding met
kWh-voorkeurtarief
Elektrische voeding met kWh-voorkeurtarief van de unit:
230 V + aarding
Elektrische voeding met normaal kWh-tarief voor binnenunit:
230 V
TER PLAATSE TE VOORZIEN
2
Contact elektrische voeding met
kWh-voorkeurtarief
2
Veiligheidsthermostaat Q4L
Voeding back-upverwarming (3 kW):
230 V + aarding
(F1B)
TER PLAATSE TE VOORZIEN
Vraagingang 1 vermogenbeperking
Vraagingang 2 vermogenbeperking
Vraagingang 3 vermogenbeperking
Vraagingang 4 vermogenbeperking
Uitgebreide handleiding voor de installateur
214
STANDAARDONDERDEEL
3 aders
X1M: L-N-aarding
3 aders
X1M: 1-2-3-aarding
2 aders
4 aders
2 aders
2×0,75
X1M: 1-2-3-aarding
signaal
X2M: 5-6
X5M: 9-10
3 aders
X6M: L-N + aarding
secundair: X2M: 30-31-34a-35a
Alleen voor *KRP1AHTA
2 aders
A8P: X801M: 1-5
signaal
primair en secundair: X2M: 3-4
2 aders
A8P: X801M: 2-5
signaal
2 aders
A8P: X801M: 3-5
signaal
2 aders
A8P: X801M: 4-5
signaal
BUITENUNIT
BINNENUNIT
A4P: Y1-YC
2 aders
X2M: 7-9
Alarmuitgang
230 V
A4P: X1-X2
2 aders
Omschakeling naar uitgang
ext. warmtebron
signaal
A4P: Y2-YC
2 aders
X2M: 7-9
Koelen/verwarmen
230 V
AAN/UIT-uitgang
2 aders
X2M: 1-2
230 V
2 aders
NO-klep: X2M: 21-28
NC-klep: X2M: 21-29
230 V
2 aders
X5M: 5-6
signaal
2 aders
X5M: 3-4
signaal
2 aders
X5M: 7-8
signaal
Externe kamerthermostaat/warmtepompconvector
3 aders voor K/V-bedrijf
3
2 aders voor V-alleen-bedrijf
primair: X2M: 30-34-35
secundair: X2M: 30-34a-35a
signaal
3
5 aders voor K/V-bedrijf
4 aders voor V-alleen-bedrijf
primair: X2M: 30-31-34-35
signaal
3
primair: X2M: 30-35
secundair: X2M: 30-35a
4 aders
signaal
2 aders
2×0,75
X5M: 11-12
communicatie
2 aders
2×0,75
communicatie
2 aders
2×0,75
communicatie
Opmerkingen:
- Voor signaalkabel: houd minimumafstand tot voedingskabels >5 cm
TER PLAATSE TE VOORZIEN
Alleen voor *KRP1HB*
Alarmindicatie
Ext. warmtebron (bijv. boiler)
Koelen/verwarmen AAN/UIT-uitgang
Circulatiepomp voor warm tapwater
2-wegklep
M2S voor de koelstand
Impulsingang 1 elektrische meter
Impulsingang 2 elektrische meter
Alleen voor KRCS01-1 of EKRSCA1
Externe thermistor (binnen of buiten)
(primaire en/of secundaire zone)
Alleen voor *KRTW (bedrade
kamerthermostaat)
A2P: X1M: C-com-H
Alleen voor EKRTR1 (draadloze
kamerthermostaat)
A15P: X1M: H-C-com
A2P: X1M: 1-3
X2M: L-N
Alleen voor EKRTRB (draadloze
kamerthermostaat)
A15P: X1M: H-C-com
A2P: X1M: 1-2
X2M: L-N
Alleen voor FWXV/T/M*ATV3
A3P: Warmtepompconvector
Alleen voor EKRUDAL1
A14P: P1-P2 Optionele gebruikersinterface
Alleen voor BRP069A61 of BRP069A62
A13P: P1-P2 LAN-adapter
Alleen voor EKRUDAL1 (als toebehoren met de unit geleverd)
A10P: P1-P2 Hoofdgebruikersinterface
OPTIONEEL STUK
Alleen voor EKRTETS
2 aders
(3 m inbegrepen)
R2T Externe sensor (vloer of
omgeving)
signaal
Alleen voor EKRTETSB
2 aders
(3 m inbegrepen)
R2T Externe sensor (vloer of
omgeving)
signaal
4D125237
ERLA03DAV3 + EHFH03S18DJ3V
Daikin Altherma 3 R F
4P596806-1B – 2021.12
Inhoudsopgave
loading

Deze handleiding is ook geschikt voor:

Altherma 3 r f erla03dav3

Inhoudsopgave