Inloggen
Upload
Download
Inhoudsopgave
Inhoud
Voeg toe aan mijn lijst
Verwijder uit mijn lijst
Deel
URL van deze pagina:
HTML Link:
Markeer deze pagina
Toevoegen
Handleiding wordt automatisch toegevoegd aan "Mijn handleidingen"
Print deze pagina
×
Bladwijzer toegevoegd
×
Toegevoegd aan mijn handleidingen
Handleidingen
Merken
Vaillant Handleidingen
Controleurs
calorMATIC 470
Installatiehandleiding
Vaillant calorMATIC 470 Installatiehandleiding pagina 45
Verberg thumbnails
Zie ook voor calorMATIC 470
:
Gebruiksaanwijzing
(40 pagina's)
,
Installatiehandleiding
(64 pagina's)
,
Gebruiksaanwijzing
(36 pagina's)
1
2
Inhoud
3
4
5
6
7
8
9
10
11
12
13
14
15
16
17
18
19
20
21
22
23
24
25
26
27
28
29
30
31
32
33
34
35
36
37
38
39
40
41
42
43
44
45
46
47
48
49
50
51
52
53
54
55
56
57
58
59
60
61
62
63
64
65
66
67
68
69
70
71
72
pagina
van
72
Ga
/
72
Inhoud
Inhoudsopgave
Bladwijzers
Inhoudsopgave
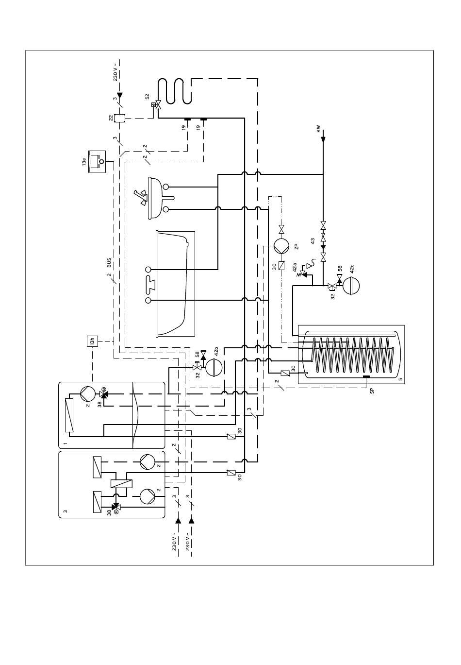
Systeemschema's 12
Variant C
–
Een CV-circuit
45
0020116707_02 calorMATIC 470 Installatiehandleiding
Inhoud
sopgave
Vorige
Pagina
Volgende
Pagina
1
...
42
43
44
45
46
47
48
49
Inhoudsopgave
Gerelateerde Handleidingen voor Vaillant calorMATIC 470
Controleurs Vaillant calorMATIC 470 Installatiehandleiding
(64 pagina's)
Thermostaten Vaillant calorMATIC 470 Gebruiksaanwijzing
(40 pagina's)
Thermostaten Vaillant calorMATIC 470 Gebruiksaanwijzing
(36 pagina's)
Thermostaten Vaillant calorMATIC VRC 470 Installatiehandleiding
(48 pagina's)
Controleurs Vaillant calorMATIC 450 Installatiehandleiding
(32 pagina's)
Controleurs Vaillant calorMATIC 350 Installatiehandleiding
(36 pagina's)
Controleurs Vaillant calorMATIC VRT 350 Gebruiksaanwijzing
(40 pagina's)
Controleurs Vaillant calorMATIC 630 Gebruiksaanwijzing
(63 pagina's)
Controleurs Vaillant auroMATIC 570 Gebruiksaanwijzing
Zonneregelaar (20 pagina's)
Controleurs Vaillant VRT 35 Installatie- En Onderhoudshandleiding
(13 pagina's)
Controleurs Vaillant VR 70 Installatiehandleiding
(12 pagina's)
Controleurs Vaillant sensoCOMFORT VRC 720/2 Gebruiksaanwijzing
(216 pagina's)
Controleurs Vaillant VR 920 Gebruiksaanwijzing En Installatiehandleiding
(84 pagina's)
Controleurs Vaillant sensoCOMFORT VRC 720 Gebruiksaanwijzing
(2 pagina's)
Controleurs Vaillant VR 90 Gebruiksaanwijzing En Installatiehandleiding
(24 pagina's)
Controleurs Vaillant sensoCOMFORT VRC 720f/2 Gebruiksaanwijzing En Installatiehandleiding
(184 pagina's)
Gerelateerde Producten voor Vaillant calorMATIC 470
Vaillant calorMATIC 350
Vaillant calorMATIC 450f
Vaillant calorMATIC 430
Vaillant calorMATIC 470/2
Vaillant calorMATIC 430f
Vaillant calorMATIC 450 VRC 450
Vaillant atmoMAG 4/1 G Series
Vaillant calorMATIC 470f
Vaillant calorMATIC 450
Vaillant calorMATIC VRT 370
Vaillant calorMATIC 350f
Vaillant calorMATIC VRT 230
Vaillant calorMATIC VRT 392
Vaillant calorMATIC 332
Vaillant calorMATIC VRT 332
Vaillant calorMATIC VRT 392f
Deze handleiding is ook geschikt voor:
Vrc 470
Inhoudsopgave
Afdrukken
Hernoem de bladwijzer
Verwijder bladwijzer?
Verwijder uit mijn lijst?
Inloggen
Inloggen
OF
Inloggen met Facebook
Inloggen met Google
Handleiding uploaden
Uploaden vanaf harde schijf
Uploaden vanaf URL